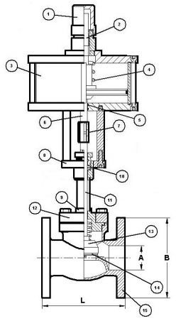
Клапаны с пневмоприводом по типу запорного элемента относятся к проходных клапанам (вентилям). Клапан состоит из пневматического привода и собственно проходного клапана (вентиля). Приводы делятся на несколько классов: поршневые, приводы двустороннего действия, одностороннего действия, приводы с вращательным движением выходного вала, встроенные поршневые приводы, сильфонные приводы, поворотные лопастные приводы и мембранные приводы. Для криогенных технологий и технических газов чаще всего используются мембранные приводы, так как они помогают выполнять функцию регулировки открытия основного клапана и потоковых характеристик рабочей среды.
Мембранный привод представляет собой герметичную камеру, разделённую мембраной на две полости, движение ведомому звену передаётся под действием давления газа или жидкости на упругую (эластичную) мембрану из резины, металла или полимерных материалов (полиэтилен, фторопласт и пр.). Усилие, создаваемое давлением управляющей среды на мембрану, передаётся на грибок, образованный штоком и опорным диском. Шток перемещается поступательно, величина хода штока и прогиба мембраны определяется условием равновесия подвижной системы привода, в которую входит грибок и мембрана. Силовое равновесие системы образуется в результате действия силы, создаваемой управляющим давлением на мембрану, и сил сопротивления, действующих на шток (включая силу, создаваемую упругой деформацией мембраны). Чтобы обеспечить возможность перемещения штока в обе стороны силовое замыкание системы выполняется с помощью уравновешивающей пружины или с помощью груза. Применяются также беспружинные приводы, в которых подвижная система уравновешивается давлением воздуха на мембранный блок с противоположной стороны.
